• 正文
  • 相关推荐
申请入驻 产业图谱

高压放大器在高频声发射信号激励实验中的应用

31分钟前
27
加入交流群
扫码加入
获取工程师必备礼包
参与热点资讯讨论

实验名称:高频声发射信号激励实验

测试目的:对整个多通道光纤光栅高频解调系统功能进行验证,验证的重点在于系统控制软件是否能够对可调谐激光光源进行实时控制,以补偿光纤布拉格光栅所受温度与应力影响时引起的中心波长位移量,使可调谐激光输出波长始终位于光纤布拉格光栅半值带宽波长附近,以提高检测光纤布拉格光栅的检测灵敏度,对高频声发射信号能够进行检测与其引起的光电探测器直流电压信号的采集。

测试设备:高压点点taptap复式过关 信号发生器示波器、光电探测器、压电陶瓷片等。

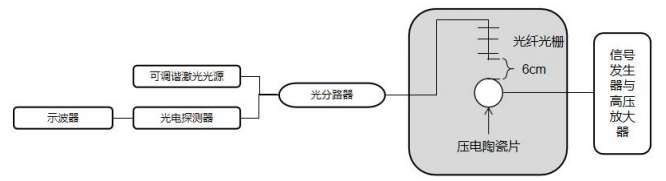
图1:高频声发射信号实验的光路连接图

实验过程:

通过信号发生器产生一定频率、一定电压幅值的信号,通过BNC连接线连接至高压放大器。高压放大器在不改变高频声发射信号的基础上对信号幅值进行放大,放大倍数可达几十倍。在实验中选择的信号类型为连续信号,频率设置为250KHz,幅值设定为10V。高压放大器的放大倍数可以通过旋钮进行设置,为了验证信号发生器和高压放大器的功能以及压电陶瓷片是否能够正常激励,选择设置较高的放大倍数,提高高压放大器的输出电压幅值。设置完成后输出幅值放大的超声信号到压电陶瓷片完成激励。在激光光源匹配检测光纤光栅并连接光电探测器输出电压信号至示波器一端,首先通过宽带光源、光谱仪以及光谱查看软件的检测系统读取检测光纤光栅的光谱数据,如图2为光谱仪查看软件中的检测光纤光栅光谱图。

图2:检测光纤光栅光谱图

从光谱查看软件可以得出此光纤光栅的中心波长为1549.722nm,3dB带宽为0.511nm,为了符合光纤光栅的匹配原则,即可调谐激光光源输出光波长为光纤光栅中心波长减去或者加上光纤光栅的3dB半值带宽,在此次匹配过程中,需要将可调谐激光光源输出光波长设置为1549.467nm,实现匹配后,光纤光栅对声发射信号的敏感性理论上达到最高。在光电探测器各参数保持设定值不变时,检测光纤光栅检测的声发射信号引起的波长位移转化为光电探测器的电压幅值变化最大。经过衰减棒连接线连接至示波器后,示波器上显示的电压信号在origin软件中显示如图3所示。

图3:光纤光栅检测的连续高频信号显示

实验结果:

将测量的连续信号电压曲线进行频谱分析,判断连续信号主频与激励信号是否能够对应。连续信号电压曲线频谱分析图4所示。

图4:连续信号电压曲线频谱分析图

由连续信号电压曲线频谱分析图可以看出实验过程中,检测光栅检测连续信号的主频在250KHz附近,与激励信号频率一致。

高压放大器推荐:ATA-7010

图:ATA-7010高压放大器指标参数

本资料由Aigtek安泰电子整理发布,更多案例及产品详情请持续关注我们。西安安泰电子Aigtek已经成为在业界拥有广泛产品线,且具有相当规模的仪器设备供应商,样机都支持免费试用。

相关推荐

Baidu
map